LEMON Manuals: Even more car manuals for everyone: 1960-2025
Home >> Suzuki >> 2008 >> SX4 LE, Automatic >> Repair and Diagnosis >> Engine Performance >> Engine Control Systems >> Engine General Information And Diagnosis >> General Description >> Generator Control System Description >> Operation
April 5, 2026: LEMON Manuals is launched! Read the announcement.

Generator Control System Description: Operation

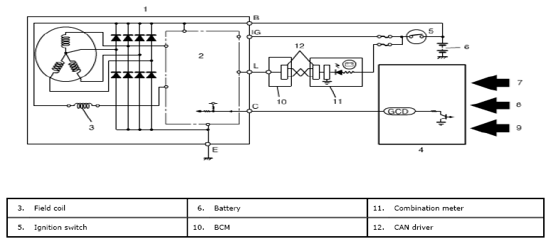
ECM controls the generated voltage of the generator using "C" terminal (generator control terminal) duty, based on the following information.

Fig 1: Generator Control System - Circuit Diagram
G05471859Courtesy of SUZUKI OF AMERICA CORP.