LEMON Manuals: Even more car manuals for everyone: 1960-2025
Home >> Suzuki >> 2011 >> Grand Vitara Base >> Repair and Diagnosis >> Body & Frame >> Door Locks >> Keyless Start System >> Diagnostic Information and Procedures >> Keyless Start Control Module Power and Ground Circuit Check >> Wiring Diagram
April 5, 2026: LEMON Manuals is launched! Read the announcement.

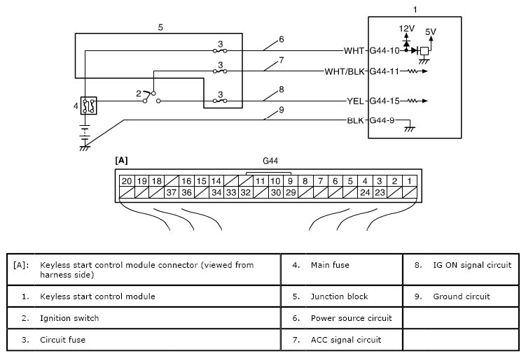
Keyless Start Control Module Power and Ground Circuit Check: Wiring Diagram

Fig 1: Keyless Start Control Module Power And Ground Circuit Check - Wiring Diagram
G06499952Courtesy of SUZUKI OF AMERICA CORP.