LEMON Manuals: Even more car manuals for everyone: 1960-2025
Home >> Suzuki >> 2012 >> Equator Base >> Repair and Diagnosis >> External Pages >> Different car >> Section 17 (Security And Locks) >> Schematic and Routing Diagram >> Remote Function Schematics
April 5, 2026: LEMON Manuals is launched! Read the announcement.

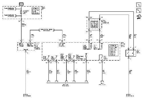
Remote Function Schematics

WARNING: This page is about a different car, the 2007 Suzuki XL7. However, it is still accessible from the selected car via links, so may be relevant.
Fig 1: Remote Function - Wiring Diagram
G04844479Courtesy of SUZUKI OF AMERICA CORP.