LEMON Manuals: Even more car manuals for everyone: 1960-2025
Home >> Suzuki >> 2012 >> SX4 2WD L4-2.0L >> Repair and Diagnosis >> Steering and Suspension >> Steering >> Power Steering >> Steering Control Module >> Testing and Inspection >> P/S Control Module Power Supply and Ground Circuit Check
April 5, 2026: LEMON Manuals is launched! Read the announcement.

P/S Control Module Power Supply and Ground Circuit Check




P/S Control Module Power Supply and Ground Circuit Check

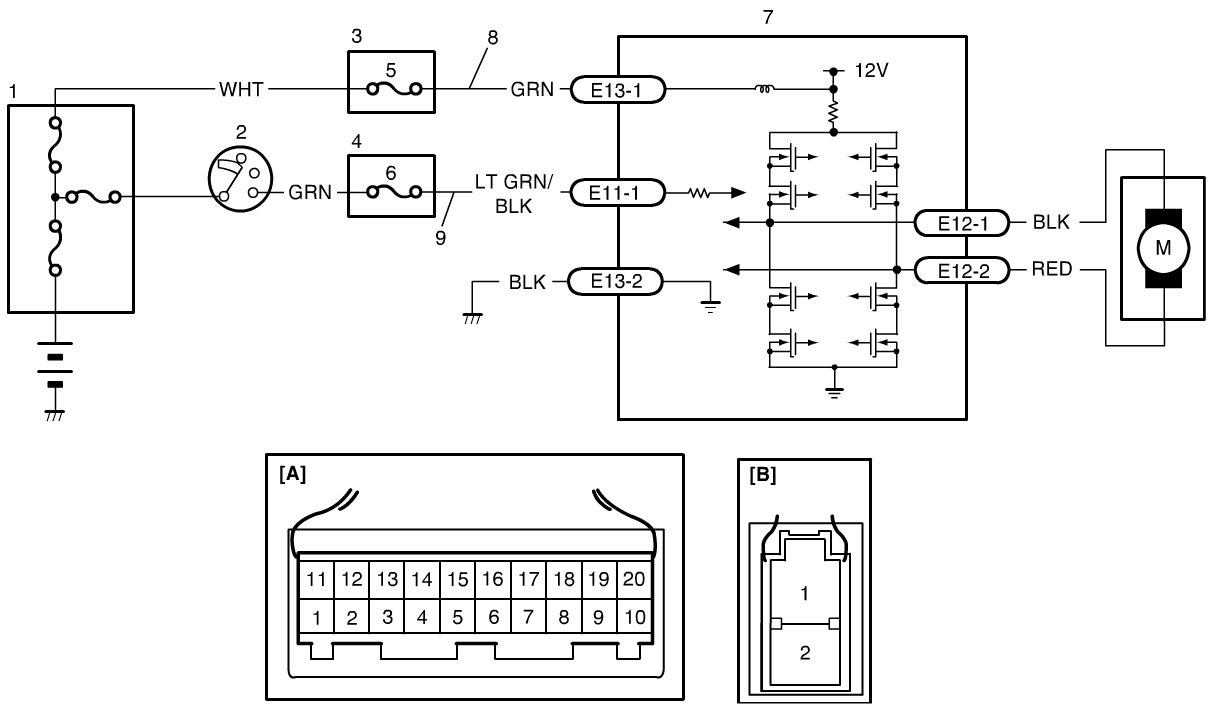
Wiring Diagram










DTC Troubleshooting

1. Circuit fuse check

Disconnect P/S control module connector with ignition switch turned OFF.
Check for proper connection to P/S control module connector at "E13-1", "E13-2" and "C11-1" terminals.
If OK, check "P/S" fuse and "IG1 SIG" fuse for blowing.

Are "P/S" fuse and "IG1 SIG" fuse in good condition?
YES -
Go to Step 2.
NO -
Replace fuse (s) and check for short in circuits connected to fuse(s).

2. Power supply circuit check

Measure voltage between "E13-1" terminal of P/S control module connector and body ground.

Is voltage 10 - 14 V?
YES -
Go to Step 3.
NO -
"GRN" or "WHT" wire is open circuit.

3. Ignition signal check

Turn ignition switch to ON position.
Measure voltage between "E11-1" terminal of P/S control module connector and body ground.

Is voltage 10 - 14 V?
YES -
Go to Step 4.
NO -
"LT GRN / BLK" or "GRN" wire is open circuit.

4. P/S control module ground circuit check

Turn ignition switch to OFF position.
Disconnect connectors from P/S control module.
Measure resistance between "E13-2" terminals of P/S control module connector and body ground.

Is resistance 1ohms or less?
YES -
Go to Step 5.
NO -
"BLK" wire is open or high resistance circuit.

5. P/S control module ground circuit check

Connect connectors to P/S control module.
Start engine.
Measure voltage between "E13-2" terminals of P/S control module connector and body ground when steering wheel fully turned to left or right.

Is voltage 0.3 V or less?
YES -
P/S Control Module Power Supply and Ground Circuit is in good condition.
NO -
"BLK" wire is high resistance circuit.