LEMON Manuals: Even more car manuals for everyone: 1960-2025
Home >> Toyota >> 1990 >> Tercel Base, 2D Hatchback, Standard >> Repair and Diagnosis >> Engine Performance >> System >> Engine Controls - System/Component Tests - 4-CYL CARBURETED >> Testing >> Mixture Control (MC) System >> Pickup
April 5, 2026: LEMON Manuals is launched! Read the announcement.

Mixture Control (MC) System: Pickup

  1. Remove air cleaner. Start engine. Disconnect vacuum hose from MC valve. Check that vacuum is felt from MC valve air inlet. See Fig 1.
    NOTE: When vacuum hose to MC valve is reconnected, it is normal for engine to idle rough or stall.
  2. Reconnect vacuum hose and check that vacuum is momentarily felt. If MC Valve does not function as described, replace MC valve.
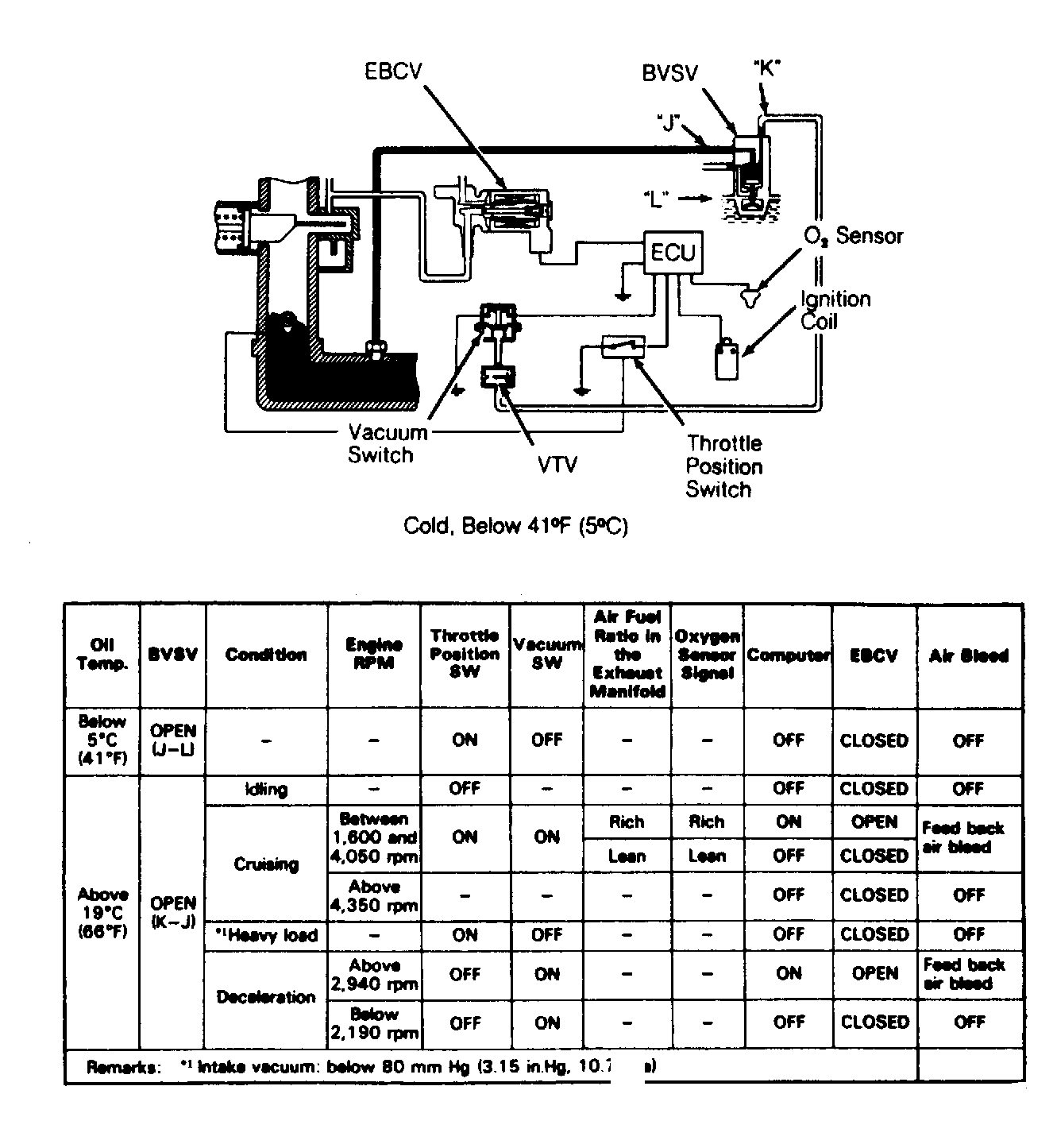
Fig 1: MC System Components & Parameters (Pickup)
G119368Courtesy of © TOYOTA, LICENSE AGREEMENT TMS1002
Fig 2: Corolla (Calif.) Carb Feedback Vacuum Diagram & Parameters
G119277Courtesy of © TOYOTA, LICENSE AGREEMENT TMS1002
Fig 3: Corolla (Federal) Carb Feedback Vacuum Diagram & Parameters
G119278Courtesy of © TOYOTA, LICENSE AGREEMENT TMS1002
Fig 4: Corolla Carb bk Comp & Parameters (Cold, Below 45°F (7°C))
G119279Courtesy of © TOYOTA, LICENSE AGREEMENT TMS1002
Fig 5: Corolla Carb bk Comp & Parameters (Hot, Above 63°F (17°C))
G119280Courtesy of © TOYOTA, LICENSE AGREEMENT TMS1002
Fig 6: Pickup (22R Calif.) Carb bk Comp & Param (bk On)
G119281Courtesy of © TOYOTA, LICENSE AGREEMENT TMS1002
Fig 7: Pickup (22R Calif.) Carb bk Comp & Param (bk OFF)
G119282Courtesy of © TOYOTA, LICENSE AGREEMENT TMS1002
Fig 8: Tercel Carb Feedback Components & Parameters
G119283Courtesy of © TOYOTA, LICENSE AGREEMENT TMS1002