LEMON Manuals: Even more car manuals for everyone: 1960-2025
Home >> Toyota >> 2003 >> Matrix Base, FWD, Automatic >> Repair and Diagnosis >> Engine Performance >> System >> Engine Controls - System & Component Testing - 4-Cylinder >> Computerized Engine Controls >> Fuel Pump Control Circuit >> RAV4
April 5, 2026: LEMON Manuals is launched! Read the announcement.

Fuel Pump Control Circuit: RAV4

NOTE: Parenthesis are used in RAV4 wiring diagram to indicate different wiring and/or connectors when the vehicle model, engine type or specification is different.
NOTE: Manufacturer does not supply circuit diagram for fuel pump control circuit.

For fuel pump control circuit inspection and wiring diagram, see Fig 1-Fig 5 . Before replacing ECM, check ECM connectors and ground circuits. See ENGINE CONTROL MODULE POWER & GROUND CIRCUITS .

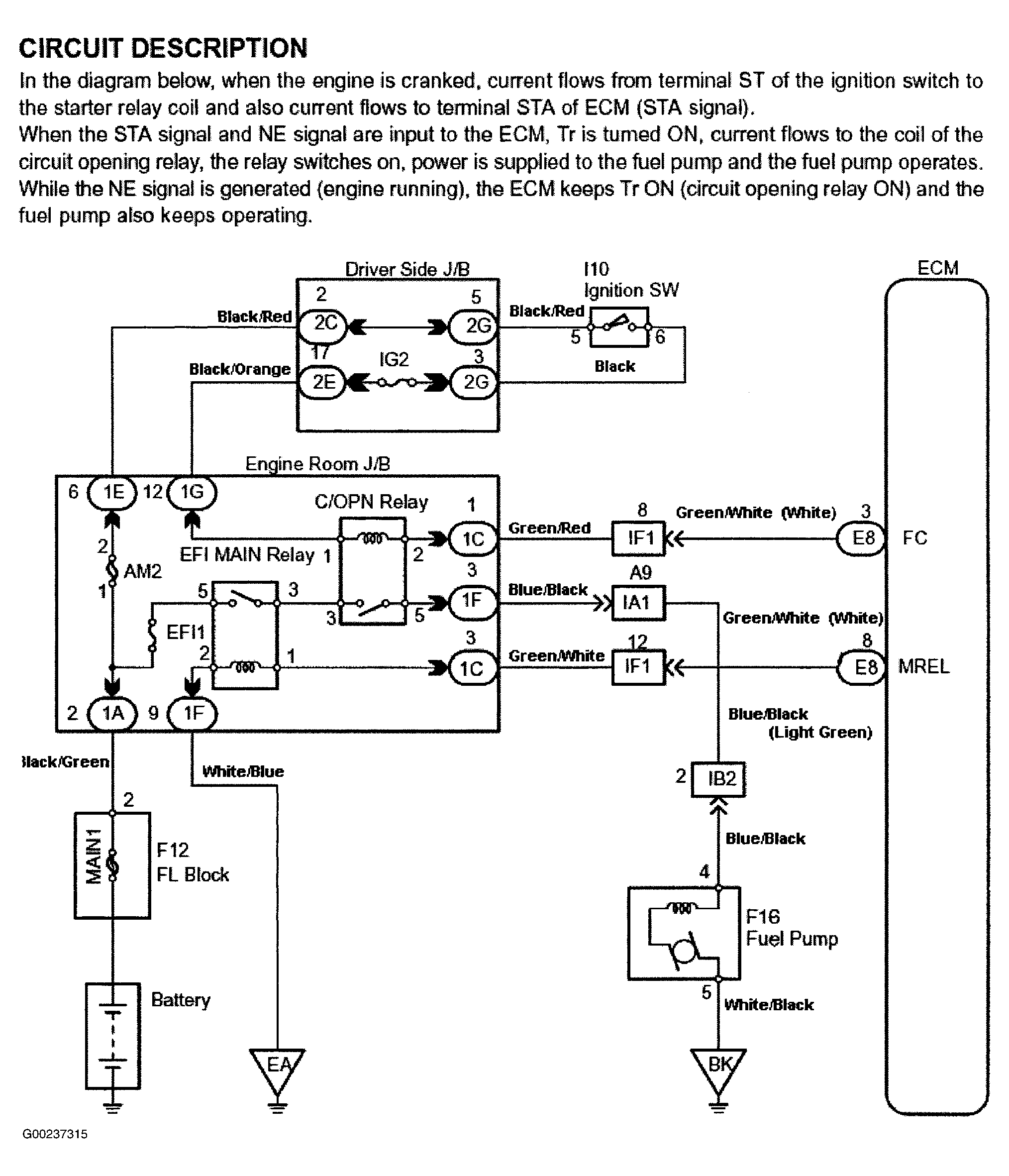
Fig 1: Fuel Pump Control Circuit Description & Diagram (RAV4)
G00237315Courtesy of © TOYOTA, LICENSE AGREEMENT TMS1002
Fig 2: Fuel Pump Control Circuit Inspection Using Toyota Hand-Held Tester - Steps 1-4 (RAV4)
G00237316Courtesy of © TOYOTA, LICENSE AGREEMENT TMS1002
Fig 3: Fuel Pump Control Circuit Inspection Using Toyota Hand-Held Tester - Step 4 Cont. & Steps 5-6 (RAV4)
G00237317Courtesy of © TOYOTA, LICENSE AGREEMENT TMS1002
Fig 4: Fuel Pump Control Circuit Inspection Using OBD II Scan Tool - Steps 1-3 (RAV4)
G00239096Courtesy of © TOYOTA, LICENSE AGREEMENT TMS1002
Fig 5: Fuel Pump Control Circuit Inspection Using OBD II Scan Tool - Steps 4-6 (RAV4)
G00239097Courtesy of © TOYOTA, LICENSE AGREEMENT TMS1002