LEMON Manuals: Even more car manuals for everyone: 1960-2025
Home >> Toyota >> 2003 >> Tundra Base, Standard >> Repair and Diagnosis >> Engine Performance >> System >> Engine Controls - System & Component Testing - V6 & V8 >> Computerized Engine Controls >> Starter Signal Circuit >> Sienna
April 5, 2026: LEMON Manuals is launched! Read the announcement.

Starter Signal Circuit: Sienna

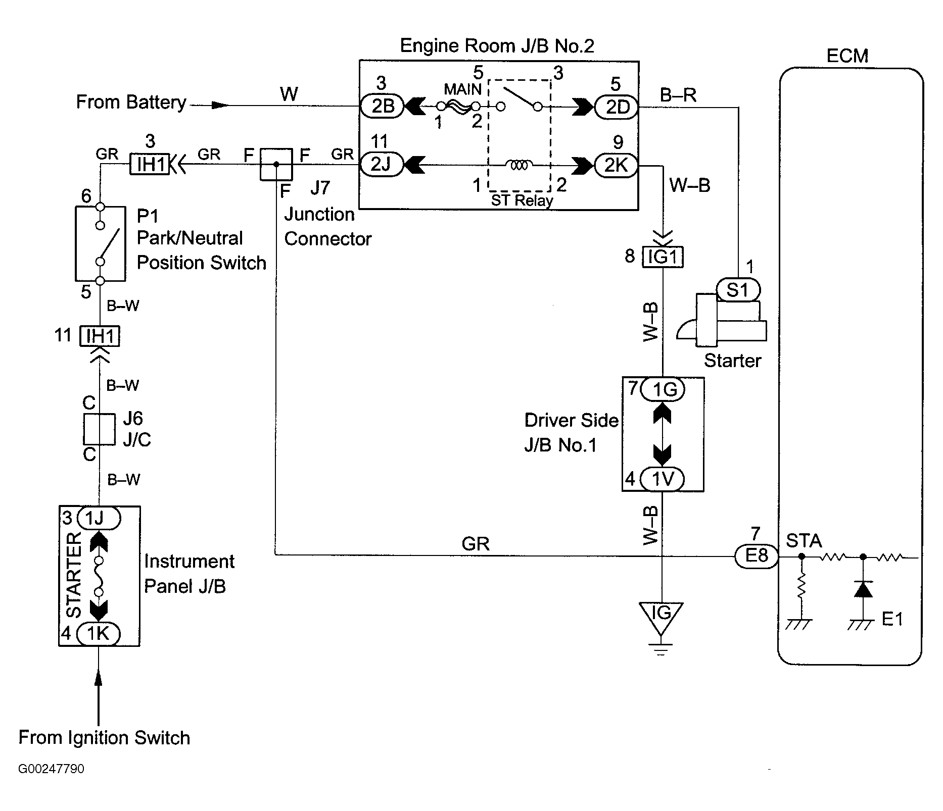
For starter signal circuit inspection and wiring diagram, see Fig 1-Fig 4 . For circuit identification, see ENGINE PERFORMANCE in appropriate SYSTEM WIRING DIAGRAMS article in ELECTRICAL. Before replacing ECM, check ECM connectors and ground circuits. See ENGINE CONTROL MODULE POWER & GROUND CIRCUITS  under COMPUTERIZED ENGINE CONTROLS.

Fig 1: Starter Signal Wiring Diagram (Sienna)
G00247790Courtesy of © TOYOTA, LICENSE AGREEMENT TMS1002
Fig 2: Starter Signal Circuit Inspection Using Hand-Held Tester (Sienna)
G00247791Courtesy of © TOYOTA, LICENSE AGREEMENT TMS1002
Fig 3: Starter Signal Circuit Inspection Using OBD II Scan Tool (Sienna)
G00247792Courtesy of © TOYOTA, LICENSE AGREEMENT TMS1002
Fig 4: Locating Data Link Connector No. 3 (Sienna)
G98D11208Courtesy of © TOYOTA, LICENSE AGREEMENT TMS1002