LEMON Manuals: Even more car manuals for everyone: 1960-2025
Home >> Toyota >> 2004 >> Corolla LE, Automatic >> Repair and Diagnosis >> Engine Performance >> System >> Engine Control System (SFI) >> SFI System >> Inspection
April 5, 2026: LEMON Manuals is launched! Read the announcement.

SFI System: Inspection

  1. INTAKE AIR FLOW METER SUB-ASSY 
    1. Inspect the intake air flow meter resistance.
      1. Using an ohmmeter, measure the resistance between terminals THA and E2.

      Resistance: 

      At -20°C (-4°F) 13.6 to 18.4 kΩ 

      At 20°C (68°F) 2.21 to 2.69 kΩ 

      At 60°C (140°F) 0.49 to 0.67 kΩ 

      HINT:

      If the resistance is not as specified, replace the intake air flow meter.

      Fig 1: Measuring Resistance Between Terminals THA And E2
      G02898409Courtesy of © TOYOTA, LICENSE AGREEMENT TMS1002
    2. Inspect the intake air flow meter operation.
      1. Connect the intake air flow meter connector.
      2. Turn the ignition switch to ON.
      3. Using a voltmeter, connect the positive (+) tester probe to terminal VG, and negative (-) tester probe to terminal E2G.
      4. Blow air into the intake air flow meter, and check that the voltage fluctuates.

        HINT:

        If operation is not as specified, replace the intake air flow meter.

      5. Turn the ignition switch to LOCK.
      6. Disconnect the intake air flow meter connector.
    Fig 2: Connecting Positive (+) Tester Probe To Terminal VG, And Negative (-) Tester Probe To Terminal E2G
    G02898410Courtesy of © TOYOTA, LICENSE AGREEMENT TMS1002
  2. CAMSHAFT TIMING OIL CONTROL VALVE ASSY 
    1. Resistance inspection.
      1. Using an ohmmeter, measure the resistance between the terminals.

      Resistance: 6.9 to 7.9 Ω at 20°C (68°F) 

    2. Movement inspection.
      1. Connect the positive (+) lead from the battery to terminal 1 and negative (-) lead to terminal 2, and check the movement of the valve.
    NOTE: Confirm the valve does not adhere.

    HINT:

    Bad returning of the valve by entrance of foreign objects causes subtle pressure leak to the advanced direction. Then, DTC can be detected.

    Fig 3: Connecting Positive (+) Lead From Battery To Terminal 1 And Negative (-) Lead To Terminal 2
    G02898411Courtesy of © TOYOTA, LICENSE AGREEMENT TMS1002
  3. THROTTLE BODY ASSY 
    1. Check throttle body.
      1. Check that throttle valve shaft is not rickety.
      2. Check that each port is not stopped up.
      3. Check that throttle valve opens and closes smoothly-
      4. Check that there is no clearance between the throttle stop screw and throttle lever at the throttle closed position.
    NOTE: Do not adjust the throttle stop screw.
    Fig 4: Checking Throttle Body
    G02898412Courtesy of © TOYOTA, LICENSE AGREEMENT TMS1002
  4. E.F.I. THROTTLE POSITION SENSOR 
    1. Resistance inspection.
      1. Disconnect the throttle position sensor connector.
      2. Using an ohmmeter, measure the resistance between terminals VC and E2.

        Resistance: 2.5 to 6.0 kΩ 

      3. Check the change of resistance between terminals VTA and E2.

        Change of resistance: 

        The resistance value increases in proportion to the throttle lever opening value. 

      HINT:

      RESISTANCE

      Throttle valve Resistance
      Fully close 0.2 to 5.7 kΩ
      Fully open 2.0 to 10.2 kΩ
    Fig 5: Measuring Resistance Between Terminals VC And E2
    G02898413Courtesy of © TOYOTA, LICENSE AGREEMENT TMS1002
  5. E.F.I. ENGINE COOLANT TEMPERATURE SENSOR 
    1. Resistance inspection.
      1. Using an ohmmeter, measure the resistance between each terminal.

      Resistance: 

      At 20°C (68°F) 2.32-2.59 kΩ 

      At 80°C (176°F) 0.310 - 0.326 kΩ 

    NOTE: In case of checking the water temperature sensor in the water, be careful not to allow water to go into the terminals, and after checking, wipe out the sensor.
    Fig 6: Checking E.F.I. Engine Coolant Temperature Sensor
    G02898414Courtesy of © TOYOTA, LICENSE AGREEMENT TMS1002
  6. KNOCK CONTROL SENSOR 
    1. Using an ohmmeter, measure the resistance between terminals.

      Resistance: 120 - 280 kΩ at 20°C (68°F) 

    HINT:

    If the resistance is not specified, replace the sensor.

    Fig 7: Checking Knock Control Sensor
    G02898415Courtesy of © TOYOTA, LICENSE AGREEMENT TMS1002
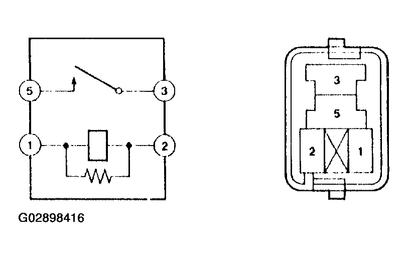
  7. E.F.I. CIRCUIT OPENING RELAY ASSY 
    1. Continuity inspection.
      1. Using an ohmmeter, check that continuity exists between each terminal.

        Specified condition: 

        Between terminals 1 and 2 Continuity 

        Between terminals 3 and 5 No continuity 

      2. Using an ohmmeter, check that continuity exists between terminals 3 and 5 when the battery voltage is applied across terminals 1 and 2.
    Fig 8: Checking E.F.I. Circuit Opening Relay Assy
    G02898416Courtesy of © TOYOTA, LICENSE AGREEMENT TMS1002
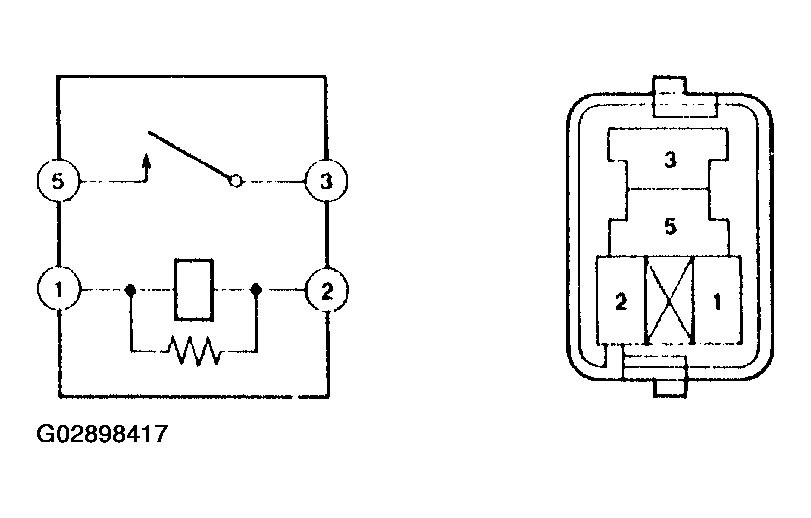
  8. E.F.I ECU RELAY 
    1. Continuity inspection.
      1. Using an ohmmeter, check that continuity exists between each terminal.

        Specified condition: 

        Between terminals 1 and 2 Continuity 

        Between terminals 3 and 5 No continuity 

      2. Using an ohmmeter, check that continuity exists between terminals 3 and 5 when the battery voltage is applied across terminals 1 and 2.
    Fig 9: Checking E.F.I ECU Relay
    G02898417Courtesy of © TOYOTA, LICENSE AGREEMENT TMS1002