LEMON Manuals: Even more car manuals for everyone: 1960-2025
Home >> Toyota >> 2004 >> Matrix Base, FWD, Automatic >> Repair and Diagnosis >> Engine Performance >> System >> Engine Control System (SFI) - Diagnostics (1ZZ-FE) >> ECM Power Source Circuit >> Inspection Procedure
April 5, 2026: LEMON Manuals is launched! Read the announcement.

Inspection Procedure

  1. INSPECT ECM (+B VOLTAGE) 
    1. Turn the ignition switch ON.
    2. Measure the voltage between the terminals of the E4 and E6 ECM connectors.

      Standard: 

      CONNECTOR SPECIFIED CONDITION

      Tester Connection Specified Condition
      +B (E6-1) - E1 (E4-7) 8 to 14 V
      Fig 1: Measuring Voltage Between Terminal Of E4 And E6 ECM Connector
      G02914887Courtesy of © TOYOTA, LICENSE AGREEMENT TMS1002
    1. OK: REPLACE ECM (See  REPLACEMENT  ) 
    2. NG: Go to next step. 
  2. CHECK HARNESS AND CONNECTOR(ECM - BODY GROUND) 
    1. Disconnect the E4 ECM connector.
    2. Check the resistance between the wire harness side connectors.

      Standard (Check for open): 

      CONNECTOR SPECIFIED CONDITION

      Tester Connection Specified Condition
      E1 (E4-7) - Body ground Below 1 Ω
    3. Reconnect the ECM connector.
      Fig 2: Disconnecting E4 ECM Connector
      G02914888Courtesy of © TOYOTA, LICENSE AGREEMENT TMS1002
    1. NG: REPAIR OR REPLACE HARNESS OR CONNECTOR 
    2. OK: Go to next step. 
  3. INSPECT IGNITION OR STARTER SWITCH ASSY 
    1. Disconnect the I11 ignition switch connector.
    2. Check for continuity between the connector terminals shown in the chart below.
      CONNECTOR CONTINUITY

      Switch Position Tester Connection Specified Condition
      LOCK All Terminals No continuity
      ACC 1-3 Continuity
      ON 1-2, 1-3, 2-3, 5-6 Continuity
      START 1-2, 4-5, 4-6, 5-6 Continuity
    3. Reconnect the ignition switch connector.
      Fig 3: Identifying Ignition Switch Component Side
      G02914889Courtesy of © TOYOTA, LICENSE AGREEMENT TMS1002
    1. NG: REPLACE IGNITION OR STARTER SWITCH ASSY 
    2. OK: Go to next step. 
  4. CHECK FUSE (EFI FUSE) 
    1. Remove the EFI fuse from the engine room R/B.
    2. Check for continuity in the EFI fuse.

      Standard: Continuity 

    3. Reinstall the EFI fuse.
      Fig 4: Locating EFI Fuse
      G02914890Courtesy of © TOYOTA, LICENSE AGREEMENT TMS1002
    1. NG: CHECK FOR SHORT IN ALL HARNESSES AND COMPONENTS CONNECTED FUSE 
    2. OK: Go to next step. 
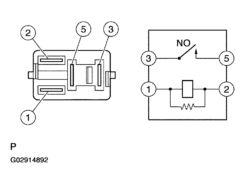
  5. INSPECT EFI RELAY 
    1. Remove the EFI relay from the engine room R/B.
    2. Check for continuity in the circuit EFI relay.

      Standard: 

      Fig 5: Connector Continuity Table
      G02914891Courtesy of © TOYOTA, LICENSE AGREEMENT TMS1002
    3. Reinstall the EFI fuse.
      Fig 6: Checking For Continuity In Circuit EFI Relay
      G02914892Courtesy of © TOYOTA, LICENSE AGREEMENT TMS1002
    1. NG: REPLACE EFI RELAY 
    2. OK: Go to next step. 
  6. CHECK HARNESS AND CONNECTOR (EFI RELAY - ECM, EFI RELAY - BODY GROUND) 
    1. Check the harness and connector between the EFI relay and ECM.
      1. Remove the EFI relay from the engine room R/B.
      2. Disconnect the E6 ECM connector.
      3. Check the resistance between the wire harness side connectors.

        Standard (Check for open): 

        CONNECTOR (OPEN) SPECIFIED CONDITION

        Tester Connection Specified Condition
        EFI relay (3) - +B (E6-1) Below 1 Ω
        Fig 7: Locating EFI Relay Connector
        G02914893Courtesy of © TOYOTA, LICENSE AGREEMENT TMS1002

        Standard (Check for short): 

        CONNECTOR (SHORT) SPECIFIED CONDITION

        Tester Connection Specified Condition
        EFI relay (3) or +B (E6-1) - Body ground 10 kΩ or higher
      4. Reconnect the ECM connector.
      5. Reinstall the EFI relay.
    2. Check the harness and connector between the EFI relay and body ground.
      1. Remove the EFI relay from the engine room R/B.
      2. Check the resistance between the wire harness side connector and body ground.

        Standard (Check for open): 

        CONNECTOR (OPEN) SPECIFIED CONDITION

        Tester Connection Specified Condition
        EFI relay (2) - Body ground Below 1 Ω
      3. Reinstall the EFI relay.
        Fig 8: Disconnecting E6 ECM Connector
        G02914894Courtesy of © TOYOTA, LICENSE AGREEMENT TMS1002
    1. OK: REPAIR OR REPLACE HARNESS OR CONNECTOR 
    2. NG: CHECK AND REPAIR HARNESS AND CONNECTOR (TERMINAL +B OF ECM - BATTERY POSITIVE TERMINAL)