LEMON Manuals: Even more car manuals for everyone: 1960-2025
Home >> Toyota >> 2004 >> Matrix Base, FWD, Standard >> Repair and Diagnosis >> External Pages >> Different car >> Section 216 (Cruise Control System) >> Circuit Tests >> Cruise Control Switch Circuit >> Circuit Description
April 5, 2026: LEMON Manuals is launched! Read the announcement.

Circuit Description

WARNING: This page is about a different car, the 2002 Lexus IS 300. However, it is still accessible from the selected car via links, so may be relevant.

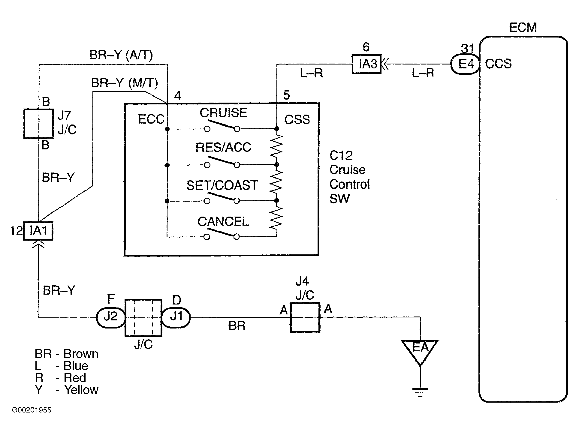
This circuit carries the SET/COAST, RESUME/ACCEL and CANCEL signal (each voltage) to the ECU. See Fig 1.

Fig 1: Identifying Cruise Control Switch Circuit
G00201955Courtesy of © TOYOTA, LICENSE AGREEMENT TMS1002