LEMON Manuals: Even more car manuals for everyone: 1960-2025
Home >> Toyota >> 2004 >> RAV4 Base, AWD, Automatic >> Repair and Diagnosis >> Body & Frame >> Body, Cab Control Systems >> Body Control Systems - Diagnostics >> Circuit Inspection >> Door Lock Control Switch Circuit >> Circuit Description
April 5, 2026: LEMON Manuals is launched! Read the announcement.

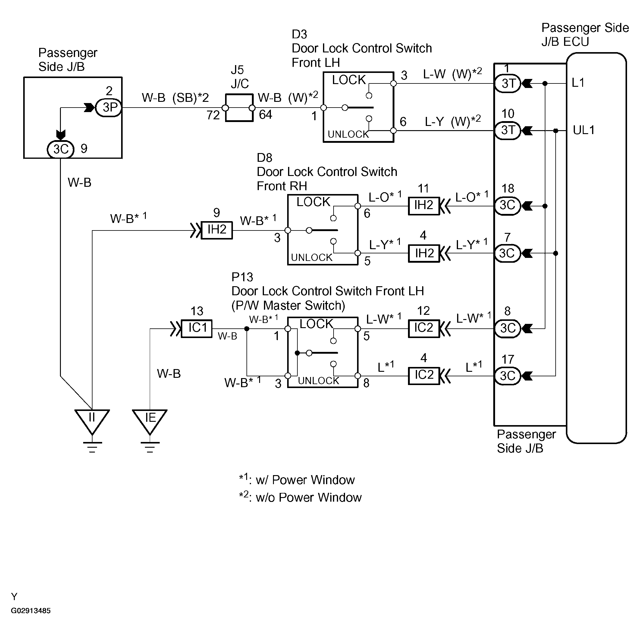
Circuit Description

When the door lock control switch is turned to the lock position, terminal LOCK of the switch is grounded. When the switch is turned to the unlock position, terminal UNLOCK is grounded (see Figure).