LEMON Manuals: Even more car manuals for everyone: 1960-2025
Home >> Toyota >> 2005 >> Prius >> Repair and Diagnosis (Single Page) >> Body & Frame >> Door Locks >> Smart Key Entry System (Keyless Entry) (Diagnostics) >> Hybrid Vehicle Control System Does Not Start Using Smart Ignition Function (Start When Key Is Inserted) >> Wiring Diagram
April 5, 2026: LEMON Manuals is launched! Read the announcement.

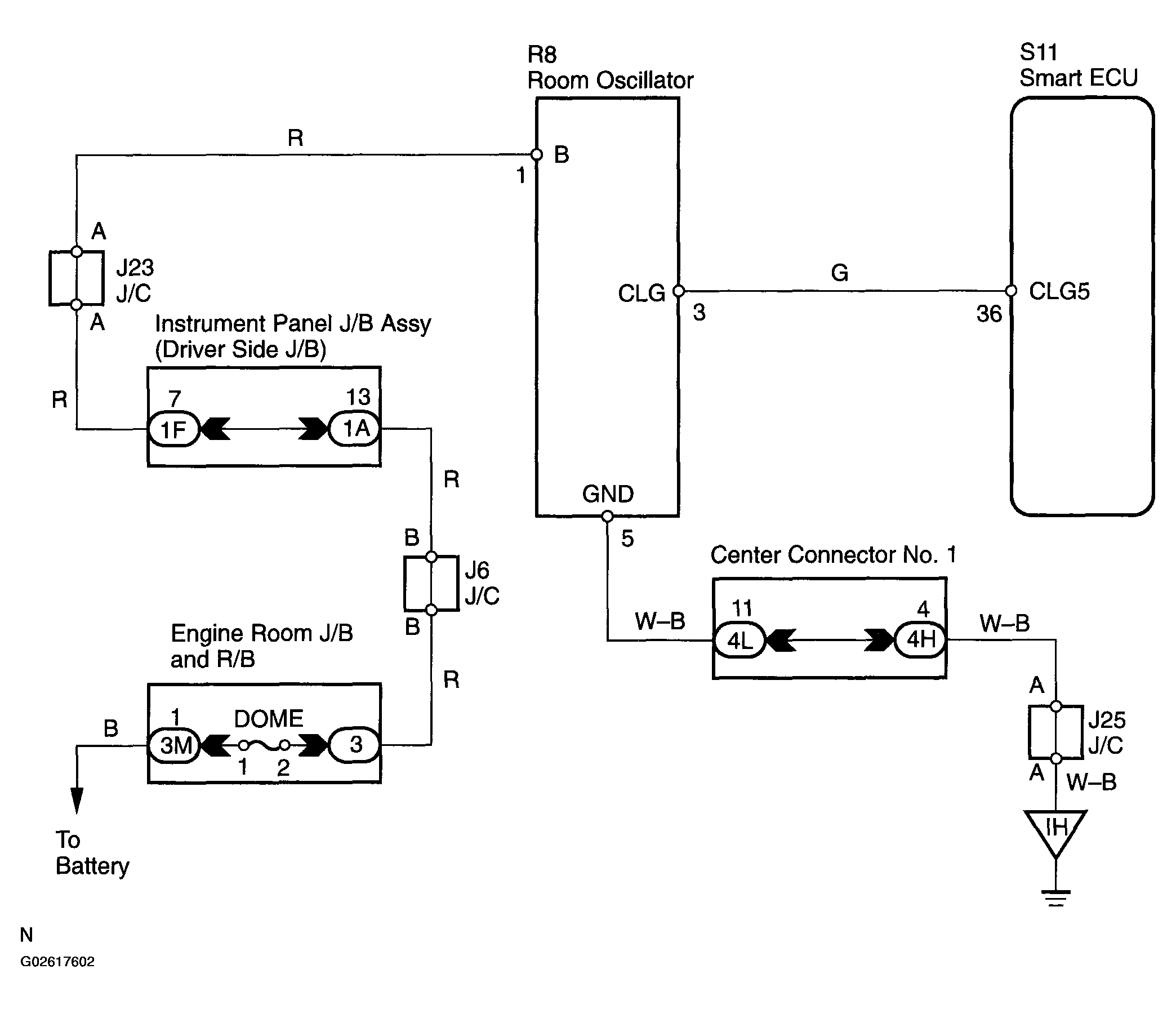
Hybrid Vehicle Control System Does Not Start Using Smart Ignition Function (Start When Key Is Inserted): Wiring Diagram

Fig 1: Wiring Diagram - Hybrid Vehicle Control System Does Not Start Using Smart Ignition Function (Start When Key Is Inserted)
G02617602Courtesy of © TOYOTA, LICENSE AGREEMENT TMS1002