LEMON Manuals: Even more car manuals for everyone: 1960-2025
Home >> Toyota >> 2007 >> Avalon XLS >> Repair and Diagnosis >> Body & Frame >> Windows >> Windshield/WINDOWGLASS >> Defogger Relay >> Inspection
April 5, 2026: LEMON Manuals is launched! Read the announcement.

Defogger Relay: Inspection

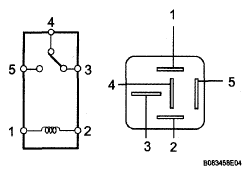
  1. INSPECT RELAY 
    1. Remove the RR DEF relay from the engine room R/B.
    2. Measure the resistance according to the value(s) in the table below.

    Resistance 

    RESISTANCE SPECIFICATION

    Tester Connection Condition Specified Condition
    3 - 5 Always 10 kΩ or higher
    3 - 5 Voltage is applied between terminals 1 and 2 Below 1 Ω (Battery voltage is applied between terminals 1 and 2)

    If the result is not as specified, replace the relay.

    Fig 1: Inspecting Relay
    G05006618Courtesy of © TOYOTA, LICENSE AGREEMENT TMS1002