LEMON Manuals: Even more car manuals for everyone: 1960-2025
Home >> Triumph >> 1978 >> Spitfire >> Repair and Diagnosis >> Engine Performance >> Ignition System >> LUCAS "Opus" Electronic Ignition >> Distributor >> Notes
April 5, 2026: LEMON Manuals is launched! Read the announcement.

LUCAS "Opus" Electronic Ignition: Distributor: Notes

The distributor consists of a centrifugal advance mechanism and either a vacuum advance or retard unit, a high tension rotor, an electronic timing rotor, a pick-up module assembly (if used), a fuel injection triggering device. See Fig 2.

The timing rotor and pick-up module, working with the amplifier, provide the function of breaker points and cam. The timing rotor is a glass-filled nylon disc with small iron rods embedded into its outer circumference, one rod for each engine cylinder. The gap between the timing rotor and pick-up module is adjustable. The pick-up module is magnetically balanced and has input and output windings.

NOTE: The pick-up module is magnetically balanced at the factory and the setting must not be changed. The sealed adjusting screw must be disturbed.

A vacuum unit provides automatic vacuum advance or retard depending upon model, by varying the static timing position of the pick-up module in relation to the iron rods in the timing rotor. The timing rotor and pick-up module generate on electronic timing signal, which is fed to the amplifier through special cables.

NOTE: The length of the triple-core extruded cables must not be changed and cables must not be separated or be replaced by loose individual cables.
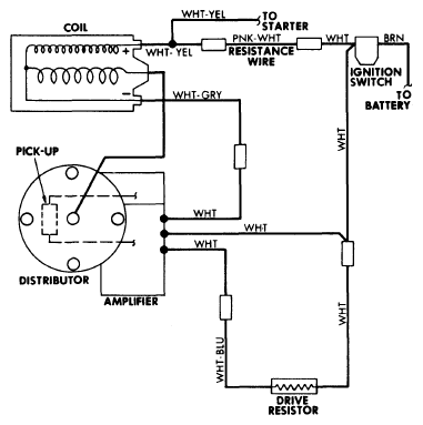
Fig 1: Triumph TR7 Lucas "OPUS" Electronic Ignition System Wiring Diagram (Others Similar)
G09350971Courtesy of NOT AVAILABLE
Fig 2: Exploded View Of Jaguar XJ12, XJS & XKE V12 Distributor
G09350972Courtesy of NOT AVAILABLE