LEMON Manuals: Even more car manuals for everyone: 1960-2025
Home >> Volvo >> 2001 >> V70 Base, 2.4 61, Automatic >> Repair and Diagnosis >> Engine Performance >> Engine Control Systems >> Alarm System, Control Modules, Engine Management Systems - Design And Function >> Central Electronic Module (CEM) (2001-2004) >> Function >> Rear window lift mechanisms/child lock
April 5, 2026: LEMON Manuals is launched! Read the announcement.

Rear window lift mechanisms/child lock

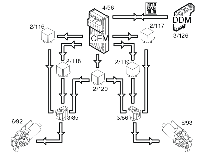
Fig 1: Rear Window Lift Mechanisms/Child Lock Input And Output Signals
GLL106027Courtesy of VOLVO CARS OF NORTH AMERICA.

The rear window lift mechanisms are operated using switches (3/85-86) in the door panels. Relays 2/116 or 2/118 for the left-hand side and relays 2/117 or 2/119 for the right-hand side are activated in the central electronic module (CEM) (4/56) depending on whether the window is to move up or down.

When the window lift mechanisms are operated from the driver's position, data is transmitted from the driver's door module (3/126) via the control area network (CAN) to the central electronic module (CEM) which transmits a signal to the correct relay.

There is a switch in the driver's door module (DDM) to allow for child locking, where the windows can only be operated from the driver's position. When this is active, data is transmitted via the control area network (CAN) to the central electronic module (CEM) to disconnect relay 2/120. This breaks the circuit for the rear switches.

When the child lock is activated, the lighting in the rear switches goes out.