LEMON Manuals: Even more car manuals for everyone: 1960-2025
Home >> Volvo >> 2007 >> S60 Base, AWD >> Repair and Diagnosis >> Accessories & Equipment >> Accessories Control Systems >> Control Modules - Design And Function - 4 Of 4 >> Supplementary Restraint System (SRS) (2001-2004) >> Function >> Checking The SRS System
April 5, 2026: LEMON Manuals is launched! Read the announcement.

Checking The SRS System

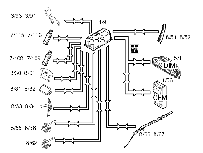
Fig 1: Identifying Supplementary Restraint System Input And Output Signals
GLL107639Courtesy of VOLVO CARS OF NORTH AMERICA.

When the ignition is turned from position 0 to positions 1, 2 or 3, the status of the internal functions in the supplemental restraint system (SRS) module (4/9) is checked, along with all directly connected components such as: Driver airbags (8/30, 8/61), front passenger airbags (8/31, 8/32), seat belt tensioners (8/33, 8/34, 8/55, 8/56 and 8/62), side impact sensors (7/108, 7/109, 7/115 and 7/116), inflatable curtains (8/66, 8/67) and side impact bags (8/51 and 8/52). From model year 2003, the front seat belt buckles (3/93 and 3/94) are directly connected to the supplemental restraint system (SRS) module. At the same time, the supplemental restraint system module (SRS) transmits data via the Control area network (CAN) to the driver information module (DIM) (5/1) indicating that this test is in progress. The driver information module (DIM) lights the SRS warning lamp. The SRS indicator lamp is lit while the SRS system is being checked. When the SRS system has been tested and if no faults have been detected, the SRS indicator lamp goes out.

If a fault is detected, the lamp remains lit and a warning text is displayed in the text box in the combined instrument panel. The driver information module (DIM) continuously transmits a signal to the supplemental restraint system module (SRS) via the Control area network (CAN) with information about whether the SRS indicator lamp is working or not. The orange general warning lamp lights up if the SRS indicator lamp stops working. If this lamp also stops working, the red general warning lamp is used. If the CAN communication between the supplemental restraint system module (SRS) and the driver information module (DIM) fails, the red lamp in the general warning lamp lights up and text is displayed in the text box in the combined instrument panel. If the fault disappears and the driver information module (DIM) is again able to transmit information to the supplemental restraint system module (SRS) indicating that the status of the SRS indicator lamp is OK, the general warning lamp will not light but the SRS indicator lamp will take over.

Seat Belt Buckle Connections 

The front seat belt buckles are connected to different control modules depending on the model year: