LEMON Manuals: Even more car manuals for everyone: 1960-2025
Home >> Volvo >> 2008 >> V70 >> Repair and Diagnosis >> Engine Performance >> Engine Control Systems >> Charging System, Electrical Control Modules, Engine Control Module (ECM) - Design And Function >> Power Operated Tailgate Module (Pot) (2008-10) >> System Overview >> Signals
April 5, 2026: LEMON Manuals is launched! Read the announcement.

System Overview: Signals

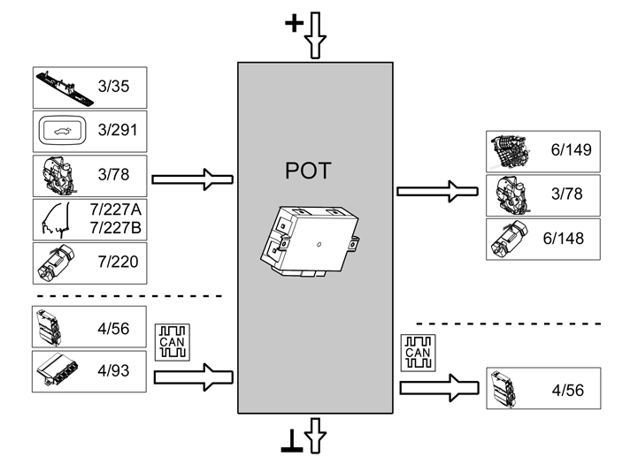
The table below summarizes input and output signals to and from the Power Operated Tailgate Module (POT). The graphic below displays the same information with the Volvo component designations.

Input Signals Output Signals
Directly connected:  Directly connected: 
  • Switch handle (3/35)
  • Switch closing tailgate (3/291)
  • Lock unit tailgate (3/78)
  • Trap sensor (7/227A, 7/227B), signal

    (Only found on vehicles manufactured up to and incl. structure week 200947)

  • Load sensor (7/220), signal
  • Motor closing tailgate (6/149)
  • Lock unit tailgate (3/78)
  • Hydraulic pump (6/148), open/close tailgate
Via Controller Area Network (CAN) communication:  Via Controller Area Network (CAN) communication: 
  • Central electronic module (CEM) (4/56)
  • Keyless vehicle module (KVM) (4/93)
  • Central electronic module (CEM) (4/56)
Fig 1: Identifying Input And Output Signals From Power Operated Tailgate Module (POT)
GLL178186Courtesy of VOLVO CARS CORPORATION
NOTE: Pinch sensors (7/227 A and 7/227 B) are only found on vehicles manufactured up to and incl. structure week 2009 47-.