LEMON Manuals: Even more car manuals for everyone: 1960-2025
Home >> Volvo >> 2009 >> XC90 R-Design, FWD >> Repair and Diagnosis >> Engine Performance >> System >> Electronic Modules - Design And Function >> Engine Control Module (ECM) (B6324S; 2007-2010) >> Function >> Throttle Control
April 5, 2026: LEMON Manuals is launched! Read the announcement.

Throttle Control

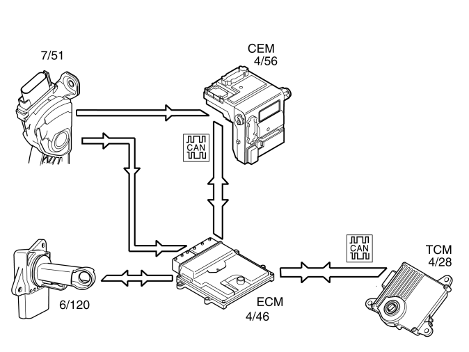
Fig 1: Identifying Throttle Control
GLL156969Courtesy of VOLVO CARS CORPORATION

To ensure that the correct throttle angle is reached, the engine control module (ECM) (4/46) controls the throttle shutter in the throttle unit (6/120), mainly using the signal from:

Additional signals and parameters are used to ensure optimum throttle control. By example by compensating for:

The position of the throttle is measured by two potentiometers, in the throttle position (TP) sensor, which are on the throttle unit. These are connected, so that potentiometer 1 produces a higher voltage as the throttle angle increases, while potentiometer 2 does the opposite.

In a combustion engine, the difference between the minimum and maximum airflow is considerable. The smaller air flows need more thorough regulation, so the potentiometer signal from potentiometer 1 is amplified approximately 4 times in the engine control module (ECM) before it reaches the AC/DC converter in the engine control module (ECM). This means that there are three, two real and one fictitious, input signals available to the engine control module (ECM). These signals are used to determine the position of the throttle and to deploy the damper motor to the correct position. In general the amplified signal is primarily used for small throttle angles (small air flows), which are desirable when a high degree of accuracy is required, for idle air trim for example.

Because the signal is amplified, it reaches its maximum value as early as approximately a quarter of maximum deployment.

The engine control module (ECM) primarily uses the signal from potentiometer 1 as a measurement of throttle opening. The signal from potentiometer 2 is mainly to check that potentiometer 1 is working. The engine control module (ECM) then uses the signal to calculate a throttle angle (actual value). This is the actual throttle angle. The value for the actual throttle angle is used by those functions in the engine control module (ECM) which depend on this information so that the throttle can be correctly regulated.

There is an adaptation (learning) in the engine control module (ECM) so that the control module can calculate how the damper motor needs to be controlled. See "Adaptation of the throttle unit" below.

The throttle angle is regulated so that the actual angle (actual value) is the same as the angle calculated by the engine control module (ECM) (desired value). The engine control module (ECM) also uses the values that were stored during adaptation of the throttle angle, and the actual signals from the potentiometers.

The damper motor is deployed by the integrated power stage in the engine control module (ECM) using a pulse width modulation (PWM) signal. The torsion from the opening and return springs in the electronic throttle unit is also used. If there is a fault in the engine control module (ECM) so that the throttle unit cannot be operated or powered, the springs in the throttle unit will turn the throttle disc to the limp home position (return position). This return position gives a throttle angle large enough to allow the car to be driven to a workshop, although with considerably reduced driveability.

Throttle angle 

The throttle angle is usually gauged by potentiometer 1. For small angles the amplified signal is used to obtain a clearer signal. The engine control module (ECM) also monitors the throttle unit signals from the potentiometers to check that they are plausible, that they are within the minimum and maximum limits and that the signals correspond to the same throttle angle. If there is a difference in the signals, a fictitious throttle signal is calculated from the load signal, the engine speed (rpm) and the prevailing conditions, particularly pressure and temperature.

The potentiometer whose signal is closest to the calculated throttle angle will then be assumed to be correct. The other potentiometer is then classified as not functioning and a diagnostic trouble code (DTC) is generated. The system then constantly monitors the throttle angle of the remaining potentiometer in comparison to the calculated throttle angle. If there is a difference between these values, the engine control module (ECM) will not rely on any of the throttle unit potentiometers. The power stage in the throttle unit is then disengaged, and the throttle switches to limp home mode.

Adaptation of the throttle unit 

In ignition position II, the engine control module (ECM) carries out adaptation of the electronic throttle unit. Adaptation is carried out by the throttle disc being mechanically controlled to the closed position and the current throttle position being read off. If previous adaptation values are missing in the engine control module (ECM), for example, if the control module has not been powered, the current throttle angle is stored as the adaptation value. If, in addition, there is a previously stored value, the average value of the previous one and the current throttle angle is stored as the new adaptation value.

HINT: When replacing the electronic throttle unit, the engine control module (ECM) must therefore always be switched off.