LEMON Manuals: Even more car manuals for everyone: 1960-2025
Home >> Volvo >> 2009 >> XC90 R-Design, FWD >> Repair and Diagnosis >> Engine Performance >> System >> Miscellaneous Electrical - Design And Function >> Brake Control System (2003-2014) >> Function >> Abs Control
April 5, 2026: LEMON Manuals is launched! Read the announcement.

Abs Control

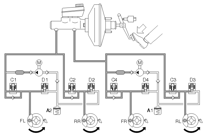
No braking 

Fig 1: ABS Control -- No Braking
GLL106644Courtesy of VOLVO CARS CORPORATION

When the driver is not braking, the brake system is unaffected (i. e. the master cylinder is in the rest position and the connections between the brake fluid reservoir and the rest of the hydraulic system is open). There is no pressure in the system. In the ABS hydraulic modulator valve block, the hydraulic valves are in their rest position. In other words, the inlet valves are open and the outlet valves closed.

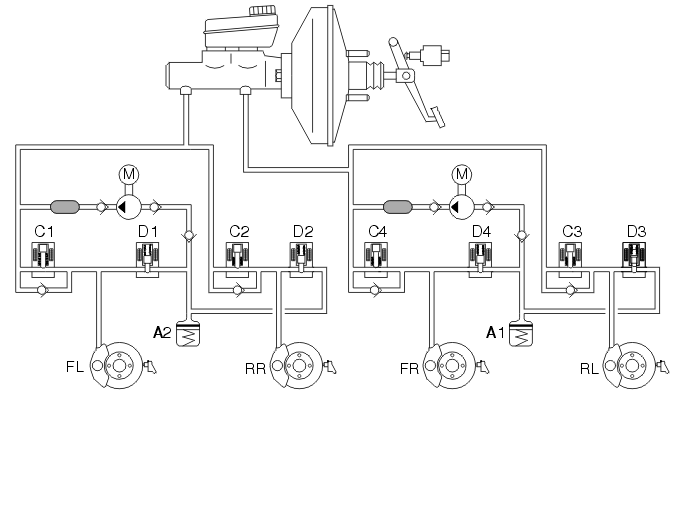
Braking without ABS 

Fig 2: ABS Control -- Braking Without ABS
GLL106646Courtesy of VOLVO CARS CORPORATION

When the brake pedal is depressed, the movement of the pedal is transmitted via the power brake booster to the master cylinder pistons and the stop (brake) lamp switch trips. When the primary and secondary pistons move forwards in the master cylinder, the openings for the brake fluid reservoir are closed. The hydraulic pressure in the two brake circuits increases and affects the pistons in the brake calipers which press the brake pads against the brake discs.

When the brake pedal is released, the pistons revert to the rest position in the master cylinder. The connection to the brake fluid reservoir opens and the brake system pressure falls. The brake caliper pistons return to their rest positions with the aid of the sealing rings.

Braking with ABS 

Fig 3: ABS Control -- Braking With ABS
GLL106648Courtesy of VOLVO CARS CORPORATION

When a wheel locks-up under braking, the brake control module (BCM) begins to close the inlet valve for the relevant brake circuit so that the supply of brake fluid from the master cylinder is interrupted. This means that the hydraulic pressure cannot increase irrespective of the pressure in the master cylinder (constant pressure). The hydraulic pump starts at the same time.

If the wheel locks anyway, the outlet valve opens and the brake fluid is allowed back to the accumulators resulting in a reduction in the brake circuit pressure (pressure release). This reduces the hydraulic pressure and braking effect, allowing the wheel to accelerate. The hydraulic pump returns the brake fluid from the accumulators to the master cylinder.

When the acceleration is sufficient, the brake control module (BCM) closes the outlet valve and opens the inlet valve, so that the hydraulic pressure in the circuit increases. During the pressure increase phase the required fluid volume is supplied by the master cylinder and the pump if the accumulators contain brake fluid. As the volume of fluid supplied to the brake circuit is greater than the volume released back into the accumulators from the brake circuits, the accumulators only compensate for the volume peaks on the pump suction side. The pump returns the brake fluid from the low pressure accumulators to the master cylinder or brake circuits depending on the position of the inlet valves.

When the pump operates the brake pedal is raised and lowered (pulses). This is normal and is also a warning to the driver that ABS control is active.

The hydraulic pump is operational for approximately 1 second after the ABS control has finished to ensure that the accumulators are empty.