LEMON Manuals: Even more car manuals for everyone: 1960-2025
Home >> Volvo >> 2012 >> XC90 Base, AWD >> Repair and Diagnosis >> Engine Performance >> System >> Miscellaneous Electrical - Design And Function >> Brake Control System (2003-2014) >> Function >> Active Yaw Control
April 5, 2026: LEMON Manuals is launched! Read the announcement.

Active Yaw Control

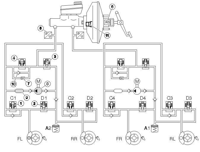
Fig 1: Active Yaw Control
GLL106639Courtesy of VOLVO CARS CORPORATION
  1. Inlet valve, normally open
  2. Outlet valve, normally closed
  3. Electronic shuttle valve, normally closed
  4. Separation valve, normally open
  5. Brake pressure sensor
  6. Pedal pressure sensor
  7. By-pass valve
  8. Hydraulic pump
  9. Pressure absorber
  10. Non-return valve
  11. Pressure build-up valve.

During Active Yaw Control, when the car skids, a vacuum valve opens on the power brake booster. The power brake booster then quickly builds up pressure without the driver activating the brake pedal. At the same time the hydraulic pump (8) starts and builds up brake pressure. The hydraulic pump takes over braking after the initial phase. The brake control module (BCM) then activates the valves in the hydraulic modulator and checks the individual wheel brake forces by raising, maintaining or lowering the pressure individually to stabilize the car. The brake pedal moves up and down during activation. If the driver presses the brake pedal during stability control, the control module, through the pedal pressure sensor (6) in the power brake booster, will take account of the pressure exerted by the driver in the stability control.

Active yaw control oversteer 

Fig 2: Active Yaw Control Oversteer
GLL106643Courtesy of VOLVO CARS CORPORATION

Oversteer is a very dangerous condition which is difficult for the average driver to control. Oversteer is when the car turns more than the steering wheel has been turned. If not corrected, oversteer can lead to the car spinning uncontrollably.

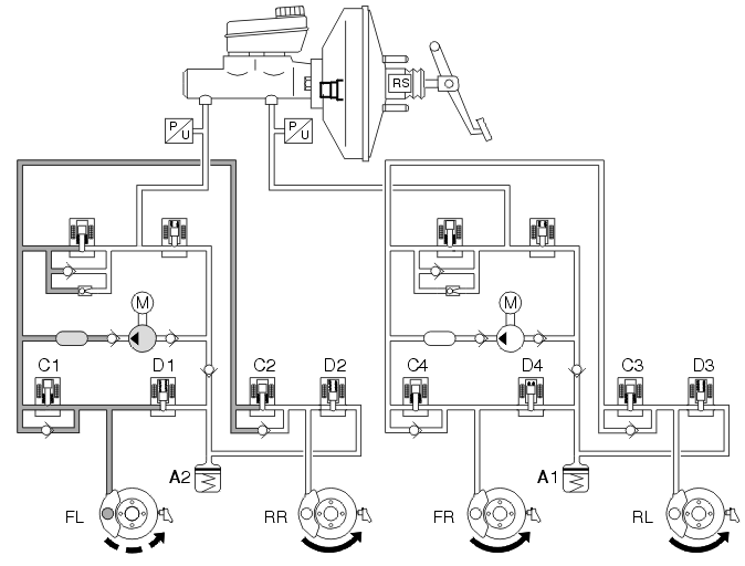
In the example above the car turns to the right and the car oversteers. To counter this the DSTC system has closed the separation valve, opened the electronic shuttle valve and started the pump. The inlet valve (C1) has been left open, while the other inlet valves are closed. This causes brakes the left front wheel, which causes the wheel to lose grip and reduces oversteer.

Active yaw control understeer 

Fig 3: Active Yaw Control Understeer
GLL106641Courtesy of VOLVO CARS CORPORATION

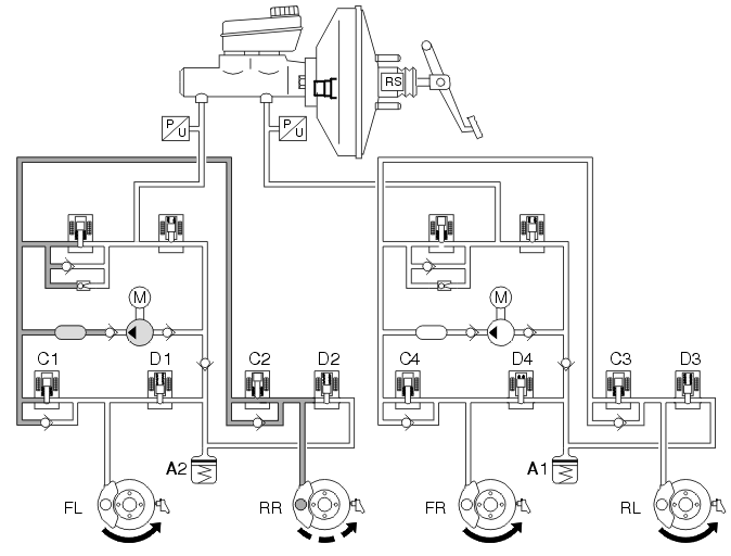
Understeer is when the car continues straight forward even though the steering wheel has been turned. Understeer is caused by too much acceleration. When the car understeers the brake control module (BCM) transmits a request for torque reduction to the engine control module (ECM) via the Controller area network (CAN).

In the example above, the steering wheel has been turned to the right, but the car continues straight on. The separation valve closes, the electronic shuttle valve opens and the pump starts. The DSTC system applies the brakes to the right rear wheel by leaving inlet valve C2 open and closing and closing the other inlet valves (C1, C3 and C4). In the event that braking the right rear wheel is not sufficient to get the car back on course, the brake control module (BCM) opens inlet valve C4 and brakes the right front wheel.

Dynamic stability control 

Fig 4: Dynamic Stability Control
GLL106614Courtesy of VOLVO CARS CORPORATION

When the driver brakes during Active Yaw Control, the brake control module (BCM) releases the active power brake booster and increases the brake pressure for a short time as priority is given to the lateral stability of the car. Included in the calculations are the driver's desired brake pressure and functions for:

In the event of a hand brake turn, the anti-yaw control function is activated if the speed exceeds approximately 40 km/h. At lower speeds the AYC is decreased successively, and at 20-25 km/h will not be noticeable.

The self diagnostic function, for valves and pump motors, occurs at speeds exceeding 20 km/h after a new drive cycle. The self diagnostic function for the active power brake booster takes place when the speed exceeds 11 km/h. The self diagnostics are carried out at each new drive cycle.

If the driver presses the brake pedal during stability control, the control module, through the pedal pressure sensor in the power brake booster, will take account of the pressure exerted by driver in the stability control.