LEMON Manuals: Even more car manuals for everyone: 1960-2025
Home >> Volvo >> 2012 >> XC90 Base, FWD >> Repair and Diagnosis (Single Page) >> Body & Frame >> Windows >> Electrical Components - Design And Function >> Supplemental Restraint System Module (SRS) (2003-2004) >> Function >> Function In The Event Of A Frontal Impact
April 5, 2026: LEMON Manuals is launched! Read the announcement.

Function In The Event Of A Frontal Impact

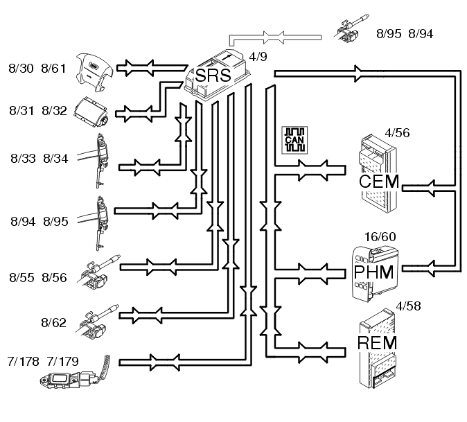
Fig 1: Identifying Frontal Impact Components
GLL103755Courtesy of VOLVO CARS CORPORATION

In the event of frontal collision a function called multi point detection is used. The collision pulse is registered at several points. This function is integrated in the supplemental restraint system module (SRS) (4/9) and is called a collision sensor. When the collision pulse is sufficiently large an activation signal (current pulse) is transmitted to the front airbags and/or the seat belt tensioners. The frontal collision sensors (7/178, 7/179) are also part of multi point detection in the control module. They register the collision pulse and transmit acceleration data to the control module indicating the size of the collision pulse. The driver (8/30, 8/61) and front passenger (8/31, 8/32) airbags are deployed. The seat belt tensioners for the front (8/33, 8/34), rear (8/55, 8/56 and 8/62) and third row of seats (8/94, 8/95) are activated.

When the collision protection system has been activated a collision signal is transmitted from the supplemental restraint system module (SRS) (4/9) to the central electronic module (CEM) (4/56) and phone module (PHM) (16/60) on a directly connected cable. These two control modules ensure that: