LEMON Manuals: Even more car manuals for everyone: 1960-2025
Home >> Volvo >> 2012 >> XC90 R-Design, FWD >> Repair and Diagnosis >> Engine Performance >> System >> Electronic Modules - Design And Function >> Engine Control Module (ECM) (B6324S; 2007-2010) >> Function >> Controlling The Cruise Control
April 5, 2026: LEMON Manuals is launched! Read the announcement.

Controlling The Cruise Control

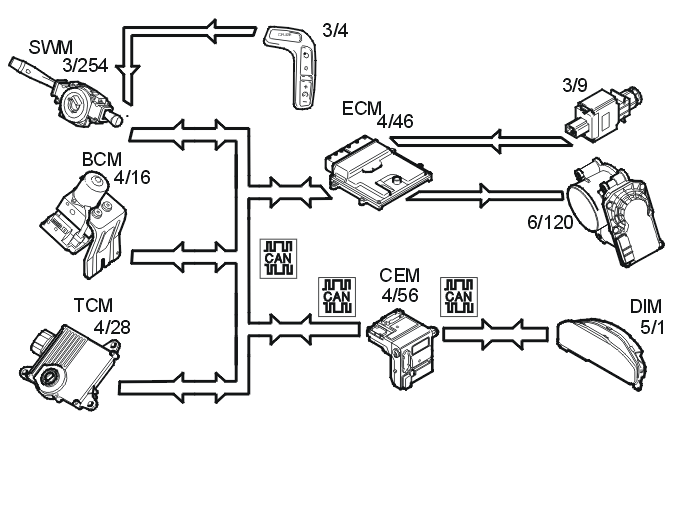
Fig 1: Identifying Cruise Control Components
GLL149866Courtesy of VOLVO CARS CORPORATION

The following components are used when controlling the cruise control: 

To activate cruise control, the function must be switched on using the "CRUISE" button. Then a light is activated in the driver information module (DIM).

The driver activates the function by pressing the SET+ or SET- button. A message is then transmitted via the low speed side of the CAN network to the central electronic module (CEM) which then transmits the message on via the high speed side of the CAN network to the engine control module (ECM).

The engine control module (ECM) controls the throttle angle so that a constant speed is maintained using the vehicle speed signal from the Brake Control Module (BCM). The transmission control module (TCM) also receives a message indicating that cruise control is active via the Controller area network (CAN), so that the transmission follows certain shifting patterns when the cruise control is active.

If the accelerator pedal (AP) is depressed the vehicle speed increases as normal and then resumes the stored value when the driver releases the accelerator pedal (AP) again.

The engine control module (ECM) continually stores the speed. If the cruise control is disengaged, for example, if the driver depresses the brake pedal, the previous speed can be resumed by pressing the "RESUME" button.

The cruise control cannot be activated below a certain speed.

Cruise control is switched off: