LEMON Manuals: Even more car manuals for everyone: 1960-2025
Home >> Volvo >> 2017 >> XC60 T6 Dynamic >> Repair and Diagnosis >> Transmission >> Automatic Trans >> Miscellaneous - Design And Function >> Trailer Module >> Trailer Module (TRM) [2013-2017] >> Function >> Tow Hitch System
April 5, 2026: LEMON Manuals is launched! Read the announcement.

Tow Hitch System

GLL1008025Courtesy of VOLVO CARS CORPORATION

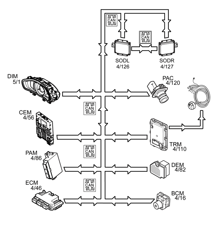
Trailer module (TRM) (4/110) ensures that the correct type of signal is transmitted to the cable harness for the tow hitch.

Depending on what gearbox is fitted to the vehicle, the trailer module (TRM) receive messages on CAN from:

The stop lamp signal is directly connected from the central electronic module (CEM) via the rear tail lamp. A stop lamp signal is transmitted from the central electronic module (CEM) to trailer module (TRM) on the CAN. The trailer module (TRM) transmits the signal on to the cable harness for the tow hitch.

The output signal (+12 V voltage) is activated when the ignition switch is turned from position 0 to ignition. The trailer module (TRM) sends the signal via an internal MOSFET.

The trailer module (TRM) sends a message over CAN, to the central electronic module (CEM) and the driver information unit (DIM) (5/1) of the status of the stop lamps on the trailer. If the bulbs for the stop lamps and/or turn signal lamps are broken, a message is displayed in the driver information unit (DIM). If the bulb in one of the turn signal lamps on the trailer is broken, the turn signal lamps on the car and on the trailer will flash at double speed.

If any trailer is attached to the tow hitch connector socket, the trailer module (TRM) transmits a message on the CAN network to:

A special warning lamp in the Driver information module (DIM) will indicate when the turn signal lamps are used when a trailer is connected. If the bulb for a turn signal lamp is blown the special warning lamp will not light. However, a text message is displayed in the Driver information module (DIM).

The output signals for back-up (reverse) lamps, fog lamps and charging (12V supply) in the trailer connector are market dependent. Outputs for trailer connectors are available in the versions.